化工廢料固廢處理裝置_化工固廢處理
化工等行業在生產過程中會產生大量的廢油、廢氣、固體化工廢棄物,對人體有害,對環境造成了極大的破壞。目前處理廢油的方法主要是對廢油精制進行二次利用,或得到汽油、柴油等作為燃料,但此方法成本高,沒法推廣;國內還有把廢油當做燃料直接燒掉,但所用設備反應不充分,熱量利用率低,而且反應后產生很多二氧化硫、一氧化碳等有毒氣體,這些有毒氣體沒有經過凈化處理直接排放,造成環境污染。處理廢氣的方法主要有吸附法、催化反應法、直接催化反應法。吸附法適用于低濃度有機廢氣的凈化,也可用于高濃度有機廢氣回收,但所用吸附劑為活性炭、硅膠、離子交換樹脂等,成本較高。催化反應法主要用于高溫、高濃度、連續排放的有機廢氣的凈化,但由于化工廢氣成分復雜,通過催化反應方法無法徹底脫出化工廢氣中的有機物。直接催化反應法適用于高溫、高濃度有機廢氣的凈化,并可回收熱量,但直接催化反應法消耗能源多,需采用重油、天然氣作為預熱能源,成本較高。
目前沒有對廢油、廢氣、固體化工廢棄物同時處理的裝置。鄭州德森環境提供一種化工廢料固廢處理裝置,投資及運行費用低,處理廢油、廢氣、固體化工廢棄物量大,效率高,污染小,熱量利用率高,可對化工廢油、廢氣、固體化工廢棄物同時處理;本發明同時提供了采用化工廢料固廢處理裝置的處理工藝,科學合理、簡單易行。
1、簡介
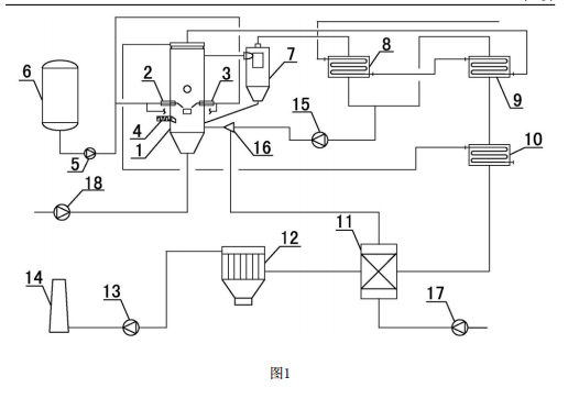
本發明所述的化工廢料固廢處理裝置,包括反應器,反應器的側部設置有第一料槍、第二料槍和固料輸送機,第一料槍、廢油輸送泵與廢油儲罐依次相連,第二料槍與廢油輸送泵相連,反應器、旋風分離器、前換熱器、后換熱器、節能換熱器、空氣預熱器、除塵器、排風機與煙囪依次相連,高溫風機分別與前換熱器、后換熱器相連,高溫風機、煙氣混合器與反應器依次相連,煙氣混合器與空氣預熱器相連,節能換熱器與反應器相連,二次風機與空氣預熱器相連,一次風機與反應器相連。
2、化工廢料固廢處理裝置的處理工藝,步驟如下:
(1)向反應器中第一次加入催化劑和脫硫劑;
( 2 )先預熱反應器,隨后將廢氣引入反應器進行催化反應,配風從反應器底部送入,將催化劑吹起,呈流化狀態;
(3)反應器溫度達到正常運行值的60%時,將廢油送入反應器催化反應,同時按廢油流量調節送入反應器的風量;
(4 )廢油在裝置內催化反應后,裝置達到穩定生產負荷,將固體化工廢棄物通過固料輸送機送入反應器進行催化反應;
(5)廢油、廢氣和固體化工廢棄物一同在裝置內流化催化反應;
(6)反應后高溫氣體截出10-30%進行循環送回反應器,其余氣體依次經過旋風分離器、前換熱器、后換熱器、節能換熱器、空氣預熱器、除塵器、排風機,最后從煙囪排到大氣中;
(7 )第一次加入脫硫劑10小時后再投入和第一次相同量的脫硫劑,然后每隔8小時分析煙氣中SO2的含量,并向反應器中補加催化劑和脫硫劑。

圖1是化工廢料固廢處理裝置的結構示意圖;
圖中:1、反應器;2、第一料槍;3、第二料槍;4、固料輸送機;5、廢油輸送泵;6、廢油儲罐;7、旋風分離器;8、前換熱器;9、后換熱器;10、節能換熱器;11、空氣預熱器;12、除塵器;13、排風機;14、煙囪;15、高溫風機;16、煙氣混合器;17、二次風機;18、一次風機。
3、化工廢料固廢處理裝置有益效果:
1.本發明采用廢油、廢氣、固體化工廢棄物同時進入反應器進行處理。廢氣可以作為預熱能源,而無需再采用重油、天然氣作為預熱能源,成本較低。利用反應器進行處理,處理量大并且提高了熱量利用率。
2.本發明采用循環催化工藝。化工廢油、廢氣、固體化工廢棄物可以在裝置內強烈的湍流和循環,增加了廢油、廢氣、固體化工廢棄物在裝置內的停留時間,提高了反應效率;在低負荷下能穩定運行,無需在增加輔助原料,降低了成本。
3.本發明內置脫硫技術,反應料與脫硫劑多次循環,反復進行低溫反應和脫硫反應,脫硫效率大大提高。
4.本發明反應器采用分級送風,氧化始終在低過量空氣下進行,從而大大降低了氮氧化物的生產和排放。
5.本發明增加分氣裝置和煙氣混合器,實現部分熱氣回流,降低排氣濃度,保持反應時溫度,減少副反應產物,保證了氣體排放達標。

企業新聞

